SP5326AF
是一款非隔離降壓型單級PFC高性能LED照明轉換電路,內置550V高壓MOSFET,具有應用外圍器件極少,設計簡單,功率因數高,恒流精度高等優點。
詳細介紹
文檔與工具
樣品及購買
SP5326AF是一款非隔離降壓型單級PFC高性能LED照明轉換電路,內置550V高壓MOSFET,具有應用外圍器件極少,設計簡單,功率因數高,恒流精度高等優點。采用準諧振開啟的控制方式,提升了轉換效率。外圍應用采用浮地架構,實現對電感電流進行全周期采樣,得到極高的恒流精度。
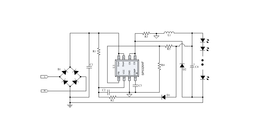
典型應用框圖
應用
● 有源功率因數校正,高PF值,低THD
● 內置550V高壓MOSFET,簡化外圍應用設計
● 高達95%的系統效率
● ±3%的LED輸出恒流精度
● 優異的線電壓調整率和負載調整率
● 電感電流臨界導通模式
● 超低的啟動電流(35uA)和工作電流(380uA)
● LED短路/開路保護
● 電流采樣電阻開路保護
● 逐周期限流保護
● 芯片供電欠壓保護
● 自動重啟功能
● 過熱調節功能
● LED照明
● 球泡燈
● 燈管
● PAR燈
樣品及購買
樣片申請
推薦產品
